臭氧氧化實驗裝置
	 
	隨著水環境污染的加劇和水質標準的提高,氧化能力強且安全性高的臭氧氧化工藝被越來越多地應用于飲用水處理工藝中。在臭氧氧化工藝的設計及運行過程中,通常用中試實驗模型預測其處理效果及確定運行參數。臭氧中試實驗裝置的設計與安裝是一項復雜的工作,它既要將輸水管路系統、臭氧氧化反應器及臭氧發生系統等有機地組合,又要保證實驗中各項運行參數能在一定范圍內靈活調整。
	
	各大高校、研究所實驗室都需要
臭氧氧化實驗裝置,
北京同林可以定制任何參數的臭氧實驗裝置,北京同林現在通過臭氧+催化劑(與清華合作)的方式,在水處理方面起到了非常好的效果。
	
	
		臭氧氧化實驗裝置常用參數:
	
		1.環境溫度:5℃~40℃,配電:220V,450W。
	
		2.反應塔:尺寸Φ100×1200mm,有機玻璃,內裝瓷拉西環填料。
	
		3.臭氧發生器:臭氧產量10g/h,臭氧濃度:10-60mg/L。
	
		4.電磁式空壓機:功率80W, 很大排氣量70L/min。
	
		5.流量測量與調節:轉子流量計,液體流量:16-160L/h,氣體流量:25-250L/h。
	
		6.配水箱:尺寸500×400×400mm,PVC材質。
	
		7.水泵: 很高揚程:8m, 很大流量:12L/min,功率90W。
	
		8.控制屏和框架均為304不銹鋼,結構緊湊,外形美觀,流程簡單,操作方便。
	9.外形尺寸:1200×500×1700mm,框架為可移動式設計,帶腳輪及禁錮腳。
	
	
以下為某實驗。
	
	一、實驗目的
	臭氧是氧的同素異構體,具有很強的氧化性,不僅能容易的氧化廢水中的不飽和有機物,而且還能使芳香族化合物開環和部分氧化,提高廢水的可生化性。臭氧極不穩定,在常溫下分解為氧。用臭氧處理廢水的 很大優點是不產生二次污染,且能增加水中的溶解氧,臭氧通常用于水體的消毒,在廢水脫色及深度處理中也漸獲得應用。在工業上,一般采用無聲放電制取臭氧,原料為空氣,廉價易得。因此利用臭氧處理水和廢水具有廣闊的前景。通過本實驗希望達到以下目的:
	2、 掌握臭氧濃度、苯酚濃度的測定方法;
	3、 通過對含酚廢水的處理,了解臭氧處理工業廢水的基本過程。
	 
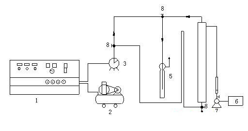
	二、實驗裝置
	臭氧氧化實驗工藝流程圖見圖1。
	圖1 臭氧氧化實驗工藝流程圖
	(1—臭氧發生器;2—空氣壓縮機;3—濕式氣體流量計;4—反應柱;
	5—KI吸收瓶;6—廢水池;7—塑料離心泵;8—三通閥)
	 
	三、實驗水樣
	含酚廢水
	 
	四、實驗步驟
	1、熟悉實驗工藝流程;
	2、打開反應柱進樣閥,啟動水泵,用轉子流量計控制一定的流量,將含酚廢水注入反應柱,當進水達到預定體積時,停泵,關閉進水閥;
	3、啟動臭氧發生器(電壓表示值150V,氣體流量75L/h),待工作穩定后(約5min),將臭氧化空氣通入反應柱,通入的臭氧化空氣的體積由濕式氣體流量計計算;
	4、當通入的臭氧化空氣的體積為0、5、10、15、20、25、30、35L時,相應的從反應柱取樣口取樣125mL(取樣前應排除取樣管中的積液)測定酚的含量,同時從吸收瓶中取樣測定尾氣中臭氧的濃度;
	5、從臭氧發生器取樣口取樣測定臭氧化空氣中臭氧的濃度;
	因在實驗過程中,臭氧的濃度隨實驗條件的變化而變化,所以我們在實驗步驟4取樣完畢后,據實驗步驟5取樣,計算臭氧濃度并作為臭氧的平均濃度;
	6、 將實驗數據填入下表:
	表1 臭氧氧化實驗數據
	7、根據實驗數據繪制苯酚的去除率—臭氧投加量的工作曲線;
	8、繪制臭氧利用率—臭氧投加量的工作曲線;
	9、改變廢水流量,可繪制去除率—停留時間的關系曲線;
	10、關閉臭氧發生器;
	五.問題與討論
	1、綜上實驗所得數據,對臭氧脫酚工藝作出評價;
	2、臭氧氧化處理含酚廢水的原理是什么;
	3、為什么要進行尾氣處理,如何處理?
	 
 
     
  安裝現場   
 
  
  
	      
    -  
        
-  
      
     
        養殖場臭氧消毒機調試現場養殖場臭氧消毒機養殖場臭氧消毒機北京同林300g養殖場移動臭氧消毒機,安裝調試完成,客戶反饋良好!...
      
 
    -  
        
-  
      
     
        某大型藥廠潔凈間臭氧消毒工作現場 藥廠潔凈間消毒一般采用管道外置式臭氧消毒方式,直接通過管道將臭氧通道中央空調系統,可對數十個房間同時消毒。...
      
 
    -  
        
-  
      
     
        3S-Y移動臭氧消毒機客戶開機現場 3S-Y移動式臭氧消毒機臭氧產量從50g/H,可針對100-150平車間進行消毒,操作簡單、帶定時功能,方便快捷!...
      
 
    -  
        
-  
      
     
        三臺壁掛臭氧消毒機發貨中 北京某生物制藥公司又采購3臺3S-K壁掛式臭氧發生器,對包材室等空間消毒。...
      
 
    -  
        
-  
      
     
        制藥廠潔凈間用臭氧發生器發貨驗機中 同林制藥廠用臭氧發生器一般采用水冷降溫,管道式安裝,臭氧濃度達標穩定。...
      
 
    -  
        
-  
      
     
        北京科興中型臭氧發生器施工現場 科興控股生物技術有限公司是一家總部位于北京的生物高新技術企業,目前在納斯達克全球精選市場(NasdaqGS:SVA)上市。公司通過全資子公司科興控...
      
 
    -  
        
-  
      
     
        天津某食品廠訂購3臺3S-Y50臭氧消毒機用于空間消毒,3S-Y50臭氧消毒機風量大,濃度高,耐潮濕,適合食品廠車間消毒使用,使用面積在600-700立方。 3S-Y系列有30g-70g。...
      
 
    -  
        
-  
      
     
        北京同林為溫氏牧業分公司提供臭氧消毒解決方案,臭氧發生器+臭氧濃度檢測。 臭氧發生器連續運行,濃度不低于30ppm,并通過臭氧在線檢測儀對濃度進行實時檢測。 溫氏食品集團股...